Somos especializados no desenvolvimento técnico, teste de produtos, fabricação, vendas e pós-venda de separadores de disco. Nossa equipe profissional de especialistas com mais de 30 anos de experiência pode personalizar soluções de separação para clientes dos setores farmacêutico, biomédico e bioquímico. Também fornecemos manutenção preventiva oportuna e eficiente, solução de problemas, reparo, reforma de máquinas e serviços de atualização.
Princípio de funcionamento do separador
No líquido suspenso, materiais multifásicos com diferentes densidades e indissolubilizações obtêm diferentes taxas de sedimentação no campo de força centrífuga. Com base neste princípio, girar rapidamente a estaca do disco pode gerar uma grande força G & maior área de sedimentação equivalente, na qual os materiais da fase diferencial podem ser separados em pouco tempo.


Recursos do separador de disco:
Nenhum consumo de mídia filtrante, eliminando a poluição secundária
Operação contínua e estável
Velocidade de processamento rápida
Tratamento eficaz
Baixo consumo de energia
Capacidade moderada
Funções SIP e CIP
Pegada compacta
Baixo custo operacional
Alta automação, operação confiável e baixa intensidade de trabalho
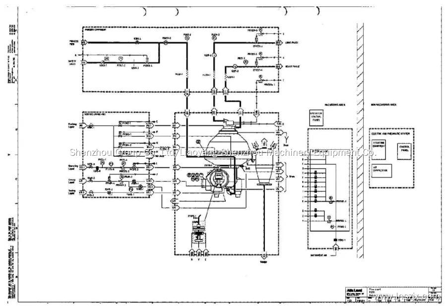
Diagrama do sistema do módulo de separação do separador de disco:

Descrição do produto:

O separador de SHENZHOU
separa com eficiência materiais trifásicos líquidos/líquidos/sólidos e bifásicos líquidos/sólidos. Ele pode separar partículas líquidas não emulsionadas tão pequenas quanto 2μm e partículas sólidas (incluindo restos celulares) menores que 0,5 mícron com densidade acima de 1,02g/ml.

Equipamento de coleta de células para indústria de fermentação
SHENZHOU oferece modelos das séries DFBS e DQBS projetados especificamente para a indústria de fermentação biológica. Esses modelos são cruciais para a coleta de células, impactando a qualidade do produto, o rendimento e os custos de processamento posterior.
Características do modelo:
Atende aos requisitos GMP e CIP/SIP
Força G de alta separação de até 14500G para eficiência e estabilidade
Opções de design personalizáveis, incluindo separador único ou design modular
Aplicações típicas:
Concentração e clarificação de mosto fermentado (por exemplo, escherichia coli, bacilo, probióticos)
Extração de vitaminas, antibióticos, hormônios
Coleção de células microbianas
Extração de componentes de hemoderivados
Separação e concentração de levedura
Processamento de extratos de medicina chinesa, intermediários farmacêuticos, produtos farmacêuticos sintéticos
Extração e separação em engenharia genética

Bem-vindo a todos os que se preocupam com a separação e filtragem para trabalhar conosco, e também estamos procurando os agentes qualificados em todo o mundo para fornecer um melhor serviço e marketing profundo.
Copyright © 2025 Shenzhou Group Co., Ltd/Liaoyang Shenzhou Machinery Equipment Co., Ltd - www.lnszjx.com Todos os direitos reservados.辽ICP备18010813号-1